ขายส่ง กล่องกำจัดกลิ่นทางชีวภาพ

  • กล่องกำจัดกลิ่นทางชีวภาพ

กล่องกำจัดกลิ่นทางชีวภาพ

การไหลของกระบวนการ

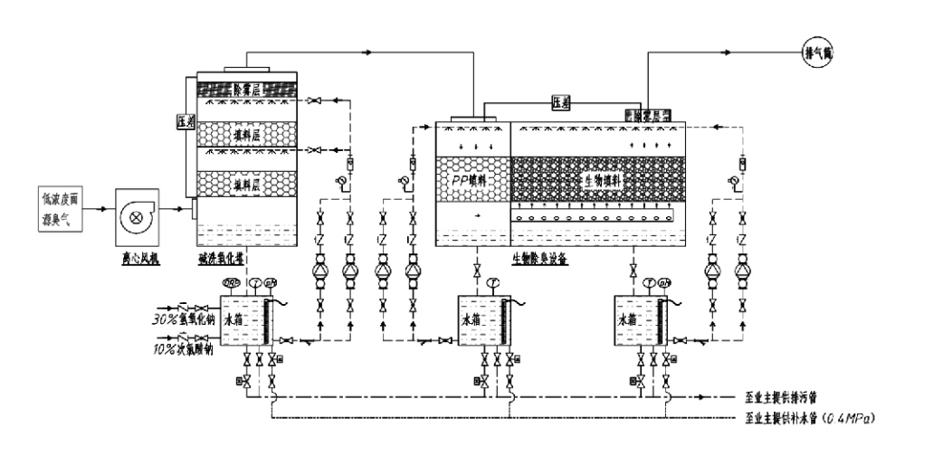
ก๊าซมีกลิ่น → ระบบรวบรวม → ระบบซักล่วงหน้า → ระบบการกรอง → พัดลมแบบแรงเหวี่ยง → ระบบคายประจุ
ระบบหมุนเวียน ระบบเพิ่มความชื้น

พื้นที่การใช้งานสำหรับกระบวนการควบคุมกลิ่น
ฟาร์มปศุสัตว์
โรงงานแปรรูปอาหาร
สิ่งอำนวยความสะดวกสำหรับการกำจัดสัตว์ที่ตายแล้วโดยไม่เป็นอันตราย
โรงงานเคมี
โรงบำบัดน้ำเสีย
โรงงานอาหารและสถานที่อื่นๆ ก่อให้เกิดก๊าซมีกลิ่นเหม็น
สถานีขนถ่ายขยะ

Note: This process is primarily applicable for treating malodorous gases composed of sulfur-containing compounds (H₂S, SO₂, mercaptans, sulfides, etc.), nitrogen-containing compounds (NH₃, trimethylamine, amides, etc.), halogens and their derivatives (chlorine gas, halogenated hydrocarbons, etc.).

รายละเอียดสินค้า: คำอธิบายหลักกระบวนการกำจัดกลิ่นทางชีวภาพและคุณลักษณะด้านประสิทธิภาพ

หน่วยขัดถูทางชีวภาพและกำจัดกลิ่นแบบกรองผสมผสานเทคโนโลยีชีวภาพสามอย่างเข้าไว้ด้วยกัน: การขัดทางชีวภาพ การกรองแบบหยดทางชีวภาพ และการกรองทางชีวภาพ อุปกรณ์กำจัดกลิ่นทางชีวภาพเชิงประกอบแบบใหม่นี้ได้รับการพัฒนาโดยการสังเคราะห์ข้อดีของเทคนิคทางชีวภาพทั้งสามวิธีนี้ ก๊าซที่มีกลิ่นจะเข้าสู่บริเวณการขัดถูผ่านทางทางเข้า ซึ่งก๊าซเหล่านั้นจะได้รับการบำบัดเบื้องต้นด้วยน้ำหรือสารละลายเคมีเข้มข้น โซนขัดถูนี้ช่วยดูดซับสารเคมีที่ละลายน้ำได้ กำจัดฝุ่น และความชื้นของก๊าซที่มีกลิ่น จากนั้นก๊าซกลิ่นเหม็นที่ไม่ถูกกำจัดจะถูกส่งไปยังโซนการกรองเบดตัวกรองชีวภาพแบบหลายขั้นตอน เมื่อผ่านชั้นกรอง สารมลพิษจะถ่ายโอนจากเฟสก๊าซไปยังพื้นผิวของแผ่นชีวะ:
ก) ภายใต้การกระทำของน้ำฉีดพ่น ก๊าซกลิ่นจะสัมผัสและละลายภายในฟิล์มน้ำบนวัสดุบรรจุภัณฑ์ที่มีความชื้น (ตัวกลางทางชีวภาพ)
b) ส่วนประกอบที่มีกลิ่นเหม็นที่เข้าไปในแผ่นชีวะจะถูกย่อยสลายภายในวัสดุบรรจุภัณฑ์โดยการดูดซึมและการสลายตัวของจุลินทรีย์
ค) จุลินทรีย์ใช้ส่วนประกอบที่มีกลิ่นเหม็นที่ถูกดูดซึมเป็นแหล่งพลังงานสำหรับการสืบพันธุ์ต่อไป กระบวนการทั้งสามนี้เกิดขึ้นพร้อมกันทำให้มั่นใจทั้งระบบ
ตรงตามมาตรฐานการปล่อยมลพิษ

การกำหนดพารามิเตอร์กระบวนการ

1. การเลือกปั๊มน้ำ
2. ความสูงบรรจุ : ประมาณ 0.8–1.2 ม
3. ความเร็วของแก๊ส
เวลากักเก็บก๊าซภายในอุปกรณ์: 5–25 วินาที (โดยทั่วไปอุปกรณ์ของเราจะใช้เวลาพักทาวเวอร์ว่างมากกว่า 20 วินาที)
ควบคุมความเร็วของก๊าซที่ 0.2–0.5 ม./วินาที (ความเร็วก๊าซของทาวเวอร์คือความเร็วเชิงเส้นของก๊าซผสมซึ่งคำนวณจากพื้นที่หน้าตัดของหอคอยที่ว่างเปล่า ปริมาตรก๊าซสูงสุดจะเกิดขึ้นที่ฐานของหอคอย โดยทั่วไปจะใช้สำหรับการคำนวณ)
อุปกรณ์ของเราใช้บรรจุภัณฑ์อินทรีย์โพลีเมอร์ทรงกลม D=50 มม. (ช่องว่าง) = 0.73
ปริมาตรและความสูงของวัสดุกรองชีวภาพและวัสดุเติมชีวภาพจะต้องคำนวณโดยใช้สูตรต่อไปนี้:
วี = คิวที / 3600
ฮ = วีที / 3600
ที่ไหน:
V = ปริมาตรที่มีประสิทธิภาพของชั้นบรรจุภัณฑ์ (m³)
Q = อัตราการไหลของก๊าซมีกลิ่น (m³/h)
T = เวลาที่อยู่อาศัยของหอคอยว่าง (s)
H = ความสูงของชั้นบรรจุ (m)
V = ความเร็วก๊าซหอเปล่า (m/s)

ข้อดีด้านประสิทธิภาพของการควบคุมกลิ่นทางชีวภาพ

● ประสิทธิภาพการบำบัดสูงและการกำจัดกลิ่นที่เหนือกว่า
อุปกรณ์ควบคุมกลิ่นด้วยการกรองจุลินทรีย์กำจัดมลพิษเฉพาะอย่างมีประสิทธิภาพ เช่น ไฮโดรเจนซัลไฟด์ แอมโมเนีย และเมทิลเมอร์แคปแทน ทำให้กำจัดกลิ่นได้อย่างโดดเด่นด้วยประสิทธิภาพเกิน 95%
เป็นไปตามข้อกำหนดด้านสิ่งแวดล้อมในการควบคุมกลิ่นที่เข้มงวดที่สุดในภูมิภาคต่างๆ ภายใต้สภาพอากาศตามฤดูกาลหรือสภาพภูมิอากาศ
● กระบวนการกำจัดกลิ่นขั้นสูงและสมเหตุสมผล
กระบวนการกำจัดกลิ่นขั้นสูงและสมเหตุสมผลทำให้มั่นใจได้ว่าการปล่อยก๊าซขั้นสุดท้ายจะไม่เป็นอันตรายต่อมนุษย์และสัตว์ เทคโนโลยีที่เป็นมิตรต่อสิ่งแวดล้อมนี้ไม่ก่อให้เกิดมลพิษทุติยภูมิ
● กิจกรรมของจุลินทรีย์
ในระหว่างการผ่าตัดครั้งแรก จำเป็นต้องใช้สารอาหารเพียงเล็กน้อยเท่านั้น จุลินทรีย์รักษากิจกรรมที่เหมาะสมโดยการดูดซับสารอาหารจากก๊าซไอเสีย
● ความทนทานต่อแรงกระแทกสูง
ระบบจะปรับความเข้มข้นของก๊าซไอเสียสูงสุดโดยอัตโนมัติ เพื่อให้มั่นใจถึงการทำงานของจุลินทรีย์อย่างต่อเนื่องพร้อมความทนทานต่อแรงกระแทกสูง นี่แสดงถึงคุณลักษณะและข้อได้เปรียบที่โดดเด่นที่สุดของอุปกรณ์กำจัดกลิ่นด้วยการกรองแบบสเปรย์จุลินทรีย์เมื่อเปรียบเทียบกับวิธีอื่นๆ
● ยืดอายุของตัวกลางทางชีวภาพ
ตัวกลางชีวภาพที่ผ่านการประมวลผลแบบพิเศษมีพื้นที่ผิวจำเพาะสูง ช่วยให้เกิดและการหลุดออกของไบโอฟิล์ม ต้านทานการกัดกร่อนและการย่อยสลายทางชีวภาพ ให้ฉนวนกันความร้อนที่ดีเยี่ยม มีคุณสมบัติพรุนสูง แรงดันตกน้อยที่สุด และการกระจายก๊าซ/น้ำอย่างมีประสิทธิภาพ อายุการใช้งานถึง 8-10 ปี
● ใช้งานง่าย ไม่ต้องบำรุงรักษา
ไม่ต้องมีบุคลากรเฉพาะหรือการบำรุงรักษาตามปกติ ต้นทุนการดำเนินงานต่ำมากพร้อมการจัดการที่สะดวก สามารถใช้งานต่อเนื่องได้ 24 ชม. หรือใช้งานไม่ต่อเนื่อง
ส่วนประกอบที่มีการสึกหรอน้อยที่สุดช่วยให้มั่นใจได้ถึงการบำรุงรักษาที่ตรงไปตรงมาเป็นพิเศษ

หางโจว Lvran คุ้มครองสิ่งแวดล้อม Group Co., Ltd.

  • 1000+

    ลูกค้าหน่วยบริการ

  • 2000+

    คดีวิศวกรรมแห่งชาติ

Hangzhou Lvran Environmental Protection Group Co., Ltd. คือผู้ให้บริการวิศวกรรมระบบบำบัดก๊าซเสียแบบครบวงจรและผู้ผลิตอุปกรณ์ โดยบูรณาการการวิจัยและพัฒนา บริการด้านเทคนิค การออกแบบ การผลิต การติดตั้งทางวิศวกรรม และบริการหลังการขาย

We are China กล่องกำจัดกลิ่นทางชีวภาพ Suppliers and Wholesale กล่องกำจัดกลิ่นทางชีวภาพ Exporter, Company. กลุ่มบริษัทเป็นองค์กรเทคโนโลยีขั้นสูงระดับชาติ องค์กรวิทยาศาสตร์และเทคโนโลยีของมณฑลเจ้อเจียง ศูนย์ R&D ระดับภูมิภาค และหน่วยสินเชื่อที่ได้รับการจัดอันดับ AAA มีสิทธิบัตรรุ่นอรรถประโยชน์มากกว่า 30 รายการ สิทธิบัตรการประดิษฐ์จำนวนมาก และลิขสิทธิ์ซอฟต์แวร์ กลุ่มบริษัทมีความร่วมมือด้านการวิจัยและพัฒนาด้านเทคนิคมาอย่างยาวนานกับมหาวิทยาลัยและสถาบันในประเทศ ซึ่งรวมถึง "ศูนย์ R&D นวัตกรรมสิ่งแวดล้อม" ที่ก่อตั้งร่วมกับมหาวิทยาลัยวิทยาศาสตร์และเทคโนโลยีอันฮุย และ "ศูนย์ R&D เทคโนโลยีใหม่พลังงานและสิ่งแวดล้อมพลาสม่า" ที่พัฒนาร่วมกับมหาวิทยาลัย Zhejiang Sci-Tech กลุ่มบริษัทได้จัดตั้งฐานการวิจัยและพัฒนาและการผลิตของตนเองสำหรับความร่วมมือทางเทคนิคในเชิงลึก กลุ่มบริษัทมีเทคโนโลยีบำบัดก๊าซ VOC หลัก มีคุณสมบัติการทำสัญญาทั่วไประดับ 2 สำหรับการก่อสร้างงานสาธารณะของเทศบาล ใบอนุญาตการผลิตที่ปลอดภัย คุณสมบัติการออกแบบพิเศษคลาส B สำหรับการควบคุมมลภาวะต่อสิ่งแวดล้อมในมณฑลเจ้อเจียง คุณสมบัติการบริการแรงงานที่ไม่จำแนกประเภท และการทำสัญญาเฉพาะทางสำหรับโครงการพิเศษ กลุ่มบริษัทได้รับการรับรองมาตรฐาน ISO9001 สำหรับคุณภาพระดับสากล ISO14001 สำหรับการจัดการสิ่งแวดล้อม และ ISO45001 สำหรับอาชีวอนามัยและความปลอดภัย

เกียรติยศและใบรับรอง

เกียรติยศต่อไปนี้แสดงถึงความฉลาดของเรา เราชนะใจลูกค้าด้วยผลิตภัณฑ์คุณภาพสูงและได้รับการยกย่องอย่างสูงจากตลาดและทุกสาขาอาชีพด้วยบริการที่ดี

  • หน่วยพื้นฐานสนามไฟฟ้าแรงสูงชนิดแผ่นเพลทและเครื่องปฏิกรณ์เพื่อป้องกันการรั่วไหลตามพื้นผิว
  • อุปกรณ์ปฏิกิริยาสำหรับการสังเคราะห์เมทานอลโดยใช้คาร์บอนไดออกไซด์และน้ำ และวิธีการสังเคราะห์เมทานอลโดยใช้คาร์บอนไดออกไซด์และน้ำ
  • เครื่องตกตะกอนไฟฟ้าสถิตทำความสะอาดตัวเอง
  • พัดลมแรงดันสูง ทนต่อการกัดกร่อน พร้อม ฟังก์ชั่น ปรับทิศทางลม
  • พัดลมความจุสูงทำความสะอาดตัวเองแบบปรับได้
  • ระบบควบคุมการบำบัดล่วงหน้าก๊าซไอเสียแบบเร่งปฏิกิริยาแบบเร่งปฏิกิริยาแบบรวม
  • การทำความสะอาดด้วยไอน้ำด้วยระบบบำบัดและบำบัดก๊าซไอเสียสนามไฟฟ้าสถิตอย่างต่อเนื่อง
  • ระบบอุปกรณ์ฟอกไอเสียด้วยแสง UV พลาสมาอุณหภูมิต่ำ
  • ใบรับรองการจดทะเบียนเครื่องหมายการค้า
ข่าวและกิจกรรมล่าสุด
แบ่งปันกับคุณ
ดูข่าวเพิ่มเติม